Zloděj na své cestě krade vodu z mlýnského kola.
(německé přísloví)

Válcový mlýn v Deštné, Töschnermühle

Válcový mlýn v Deštné, Töschnermühle
19
Deštná
472 01
Česká Lípa
Deštná u Dubé
50° 31' 21.0'', 14° 30' 59.1''
Mlýn bez funkčního vodního motoru
Velký chátrající mlýn stojí uprostřed obce u hlavní silnice Mělník - Dubá. U mlýna jsou viditelné zbytky lednice.
Ačkoliv se jedná o mimořádně dochovaný empírový mlýn, není dosud památkově chráněn.
Uprostřed obce nedaleko kostela
Liběchovka
nepřístupný

Historie mlýna obsahuje událost z období:

1402 - obec patřila ke hradu Čáp

15. stol - panství Starý Bernštejn

Události
  • První písemná zmínka o existenci vodního díla
  • Vznik mlynářské živnosti
Hospodářský typ mlýna
  • Vrchnostenský

2. polovina 16. stol - panství Doksy (patrně r. 1592)

2. polovina 17. století - první doklad o existenci mlýna - panství Valdštejnů

1681 - 1683  - záznamy o mlýně v účtech velkostatku Doksy, náhradou za vykrmení vepřú odváděl 2x ročně 20 zl.

od 1711 - existence řada držitelů mlýna, dokský mlynářský mistr Georg Buntzmann, 2 mlecí složení, mleči z Deštné a z  Lhoty a Zátyní, oceněn na 400 kop gr. míš, hotově složeno 100 kop, roční splátka 20 kop míš. Roční činže 100 zl., bez ohledu na to, zda se mlelo, za vykrmení 6 vepřů po 5 zl. celkem 30 zl., z každého semletého nebo sešrotovaného strychu se odváděla 1/8 měřice. Panství dodá zdarma 2 fůry bukového dřeva na opravy, při pořízení nových kamenů činí příspěvek vrchnosti 1 zl. 30 kr. na běhoun a 45 kr. na ležák. Dovoz kamenů a dřeva a čištění koryta budou zajištěny robotníky.

1716 - mlýn ve stejné ceně převeden na Georga Buntzmanna ml., ve mlýně žili bratři Wenzel a Anton (3 a 4 roky)

1724 - za 450 kop míš. (140 závd., 20 kop roč. splátka) Wenzel Buntzmann (11 let!)

1741 - Elisabeth Butzmann, vdova, prodala za stejnou cenu mlýn Franzi Streithovi, vedle mlýna přistavěn malý objekt, patrně výměnek (dnes čp. 60)

1764 - mlýn odkoupil za 450 kop míš. Franz Buntzmann od nevlastního otce Franze Streitha

1796 - za 850 zl. Anton Tschernatsch, manželka Magdalena, roz. Buntzmann, v inventáři se objevují chmelařské nástroje

1819 - mlýn vyhořel

1820 - mlýn obnoven, mlynář Anton Tschernatsch. Mlýn postaven z pískovcových kvádrů (klasicismus), dochované ostění a portály. Povoleno zřízení pily za roční poplatek 5 zl., avšak nerealizováno.

1843 - rozšíření budovy o kolmé křídlo (uvedeno ve stabilním katastru), majitel Josef Tschernatsch

Anton Krombholz

Události
  • Zaznamenání katastrofy (požár, povodeň, zranění, úmrtí, aj.)

1864 Ferdinand Laske z Veselí (*27.8.1839) oo s Franziskou Domsovou z Deštné (*1846)

před r. 1888 - přestavba starého českého složení na umělecké

1902 Ferdinand Laske ml. (18.6.1876-14.2.1914 v ústavu pro duševně nemocné v Kosmonosích) oo s Amalií Eugenií Mattauchovou z Brocna (1880-1928 na infarkt), otec Ferdinad Laske se s manželkou přestěhoval do domu čp. 44 v Deštné, ktertý si zakoupil

poč. 20. stol - pachtýř  Wilhelm Steinitz (+1921)

1914 mlýn zdědila vdova Amalia, avšak i s dětmi se přestěhovala do rodného Brocna, kde se 1921 provdala za Karla Hellera, stavebního technika z Lukova u Úštěku

1921- pachtýř Wilhelm Bradatsch

1925 - zemřel majitel mlýna Ferdinand Laske

Vdova Amálie provd. Hellerová

1930 - Amálie Hellerová

1937 - Franz Mohr, modernizace vybavení mlýna, redukce kol ze 2 na 1, několik elektromotorů, litinové paleční kolo, pastorek se zdobně tvarovanými konzolemi, čistírny, rovinné vysévače, zvýšení mlýna o 3. patro z cihelného zdiva

Mlýn byl v provozu do skončení 2. světové války, byl zkofiskován. Konfiskát firmy Franz Mohr získal národní správce Bohuslav Dočkal a dál Josef Beneš.

Při roztřídění mlýnů v r. 1946 se mlýn dostal do kategorie B - "není nezbytně nutný pro námezdní mletí". Jeden rok bylo zkoumáno, zda je mlýn rentabilní pro obchodní mletí.Pohon srojů zajišťovalo vodní kolo, původní firma disponovala nákladním automobilem a traktorem. Byl používány 3 elektromotory.

Oba národní správci se snažili o zvýšení kontingentu na obchodní mletí (z  330 q pšenice a 420 q žita měsíčně na 500 q šenice a 900 q žita)  i o modernizaci strojního zařízení. Veškeré žádosti byly zamítnuty  v souvislosti s nastupující politickou změnou. Přesto mlýn fungoval - šrotoval.

Události
  • Zánik mlynářské živnosti

Mlýn fungoval až do r. 1970, šrotoval pro Státní statek Dubá. Stroje byly poháněny pouze elektromotory. Vodní kolo bylo vyřazeno a náhon zasypán.

Příjmení mlynářů působících na mlýně:

  • Buntzmann
  • Streit
  • Tschernatsch
  • Krombholz
  • Laske
  • Bradatsch
  • Heller
  • Mohr
  • Dočkal
  • Beneš
  • Steinitz

Historie mlýna také obsahuje:

2. polovina 17. století - panství Valdštejnů

1711 - Georg Buntzmann

1716 - Georg Buntzmann, ml.

1724 - Wenzel Buntzmann

1741 - Elisabeth Butzmann

Franz Streit

1764 - Franz Buntzmann

1796 - Anton Tschernatsch

1843 - Josef Tschernatsch

Anton Krombholz

1864 Ferdinand Laske

1902-1914 (1925?) Ferdinand Laske ml.

1900-1921 Wilhelm Steinitz (pachtýř)

1921- Wilhelm Bradatsch (pachtýř)

1925-1937 (1914-1928?) - Amálie Hellerová

1937-1945 - Franz Mohr

1946 - národní správce Bohuslav Dočkal a Josef Beneš.

Státní statek Dubá

1711 inventář: 8 mlynářských želez (Mühl Eyssen), 2 čepy, 4 pytlíky, 2 síta, 6 truhel, 9 pytlíků do truhel

Mlýn je vyobrazen na:

Předměty spojené s osobou mlynáře a provozu:

  • Hlavičkový (firemní) papír
dochován bez větších přestaveb
09 2022
    venkovský
    mlýn na potoku (50 - 1000 l/s)
    • klasicismus do roku 1850
    • raná moderna do roku 1920
    • moderní 1920 – 1945
    • 1945 – současnost
    zděná
    vícepodlažní
    Hlavní mlýnská budova na půdorysu L se třemi nadzemními podlažími a valbovýmu střechami, krytými novodobými betonovými taškami.
    Mlýn ze strany od silnice se jeví jako dvoupodlažní, z ostatních stran jako třípodlažní.
    Zdivo starší části mlýna je smíšené - pískovec, opuka, zlomky cihel, mladší část mlýna je pouze z pálených cihel. V průčelích je dobře patrné druhotné přistavění sv křídla. Členění fasád je již silně narušené, kolem oken torza říms a lizénových rámců, kolem dveří ostění s profilovanými lištami. Na základě rozdílů ve zdivu je možno dobře odlišit jednotlivé stavební fáze. Hlavní křídlo má v jv průčelí orientovaném do silnice zachováno nejstarší smíšené zdivo pouze v úrovni přízemí (v rámci objektu 2. podlaží) v rozsahu dvou okenních a vstupních orvorů na pravé straně. (Spodní část zdiva je z pečlivě opracovaných pískovcových kvádrů se soklem a nadezdívka z opuky a hruběji opracovaných pískovců.) Otvory mají pískovcová ostění s profilovanou lištou po obvodu, uchy, kapkami a parapetní deskou (v interiéru šikmý parapet z přisekaných desek). Druhý otvor zprava sloužil původně jako okno, teprve druhotně došlo k proražení parapetu a ke zřízení vstupu. Ve střední ose zprava je vchod s hladkým ostěním a ve čtvrté ose opět okno. Vlevo od něj je zřetelná spára, kde starší zdivo končí. Umístění otvorů odpovídá vpravo mlýnici a uprostřed síni. Levá, mladší část (světnice) z cihelného zdiva má 2 okenní osy a z cihel je vyzděno i celé patro (3. podlaží).
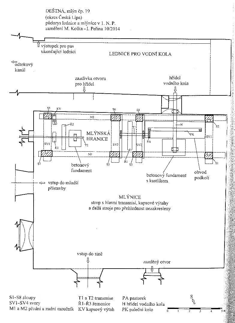
    Štítová stěna orientována na sv k ústí náhonu, k návodnímu průčelí přiléhá torzo lednice. Původní šířka průčelí činila 3 okenní nebo vstupní osy, což dokládá také spára a někdejší nárožní kvádry uprostřed stěny. V 2. podlaží na levé straně je klasicistní pískovcové ostění s uchy a kapkami kolem okna. Střední osa byla v 2. podlaží v rámci mladších přestaveb využívána jako vstup do lednice. Původní otvor je zmenšen cihelnou dozdívkou. Pravá strana průčelí v rozsahu 3 okenních os náleží již mladšímu křídlu. V úrovni přízemí je stěna prolomena pravoúhle zakončeným průjezdem do dvora, v patře je střední okno posunuto vlevo od původního okna (které je čitelné díky zazdívce a segmentovému záklenku). V přízemním zdivu patrný zazděný oválný otvor s torzem kovové hřídele, další méně patrný zazděný otvor pro hřídel leží vpravo od něho. Vpravo od vstupního otvoru ve 2. podlaží železná skoba cejchu (ham). Kapsy ve zdivu sloužily k osazení trámů nebo traverz zastřešení lednice.
    Zbylá dvorní ptůčelí mají v přízemí a patře převážně opukové zdivo, doplněné zejména na nároží pískovcovými kvádry. Třetí podlaží je z pálených cihel. Dvorní sz průčelí staršího křídla má v přízemí ve třetí ose zprava vstup s klasicistním pískovcovým portálem s profilovanou lištou po obvodu a uchy. Další klasicistní ostění jsou dochována vlevo od tohoto vstupu v prvním i druhém podlaží a náleží mlýnici. Spodní ostění je tvořené kvádry přilehlého zdiva, které jsou přisekány do vystupující pasparty kolem otvoru, Nad oknen probíhá segmentový vynášecí pas z pískovcových kvádrů. Horní okno má typickou profilovanou lištu po obvodu, ucha a masivní parapet. Dvůr uzavírá ze západní strany zděná stodola se sedlovou střechou krytou bobrovkami a eternitem. Zdivo je neomítané a tvoří jej zejména opukový lomový kámen, armovaný v nároží pískovcovými kvádry. Z jz strany přiléhá k mlýnu obytná budova čp. 60, patrně výměnek, druhotně oddělený od původní mlýnské usedlosti. Původní propojení obou staveb dokládá zazděné klasicistní ostění ve 2. podlaží štítového zdiva ve směru na pavlač výměnku.
    Dispozice interiéru hlavního (staršího) jz křídla je tradiční trojdílná, tvořená uprostřed síní, obytným světnicovým dílem vlevo a mlýnicí v pravém dílu. Mladší sv křídlo navazuje tedy na mlýnici a rozšiřuje tak výrobní prostory. Druhotné přistavění této partie dokládá spára ve zdivu, v níž je čitelná původní venkovní omítka. Místnosti jsou plochostropé. Mlýnice je opatřena trámovými stropy s horním záklopem z širokých prken, vstupní síň a patrně i obytné místnosti mají omítané podhledy. Přístup do objektu je veden od silnice ve 2. podlaží vstupem do síně a ze dvora vstupem do síně v 1. podlaží. V síních jsou umístěny vstupy do obytného i technologického dílu. Třetí podlaží a podkroví byly využívané pouze pro výrobní účely. Krov je nad hlavním křídlem vaznicový se stojatými stolicemi zavětrovanými u sloupků v plných vazbách podélně vzpěrami a příčně oboustrannými pásky. Kolmé křídlo má úsporný hambalkový krov. Jedná se o tradiční soustavy z tesaných trámů s čepovanými spoji, které jsou zajištěny dřevěnými kolíky.
    1741-1764 postaven menší objekt vedle mlýna, patrně výměnek, dnešní čp. 60
    1819 roubený mlýn vyhořel a znovu od základu vystavěn (žádné pozůstatky z doby před 1820 nenalezeny). Poměrně záhy po výstavbě nového objektu 1820 došlo k jeho radikální přestavbě a zvětšení - rozšíření o kolmé křídlo (před 1843).
    Na rohu mlýna je dřevěná špatně čitelná cedule s nápisem Válcový mlýn.
    Tradiční rozdělení interiéru na 3 části - uprostřed síň, po stranách obytná část a mlýnice. Přední trakt světnicového dílu měl až do 20. stol. roubenou konstrukci (kvůli zateplení).
    Ještě v 1. čtvrtině 20. stol. měl mlýn mansardové střechy s polovalbami a omítanými štíty.
    Interiér - nápis na levém středním sloupu s datací
    p>1820 - mlýn po požáru obnoven, postaven z pískovcových kvádrů (klasicismus)


    do r. 1843 - přístavba kolmého křídla ke mlýnu


    před r. 1888 - přestavba starého českého složení na umělecké


    1937 - modernizace vybavení mlýna, několik elektromotorů, litinové paleční kolo, pastorek se zdobně tvarovanými konzolemi, čistírny, rovinné vysévače, zvýšen mlýna o 3. patro z cihelného zdiva

    • plastická omítková výzdoba fasád a štítů
    • dveře
    • okno
    • epigrafické památky (nápisy, datování aj.)
    • vyskladňovací otvor
    • prostup pro hřídel vodního kola
    • náhrobky, pamětní desky
    • trámový strop
    • krov
    • schodiště
    • epigrafické památky (nápisy, datování aj.)
    • existující umělecké složení
    V r. 2014 byla mlýnice zařízena mlecím zařízením - velmu dobře zachovaná klasicistní mlýnská hranice - tesařská konstrukce z masivních trámů přiléhá k celé délce návodní stěny, každou polovinu hranice tvoří 4 sloupy (2 vpředu a 2 u stěny) na hlavici levého středového slouopku je v rámečku vysekán nápis "ANTON WILDE / BAUMEISTER / ANNO 1820", pod pravou částí hranice je dochován kompletní převodový mechanismus - na kovové hřídeli zaniklého vodního kola je nasazeno celokovové paleční kolo, litinové pastorky, transmise osazená na betonových fundamentech, kovové řemenice, řada kapsových výtahů se spodnímu hlavami na podlaze, 2 válcové stolice firmy Andrae a Fellgner společné pro pšenici a žito, jedna dvouválcová s rýhovanými válci 500x300 mm a jedna čtyřválcová 500x300 mm, tzv. Fanal - roztěrač mouky 400x180 mm, prům. 500 mm od firmy Landgraf a Sohn, Bad Frankenhausen, mačkadlo 400x300 mm patrně od firmy Ed. Anton Wernstadt, hranolový vysévač k mačkadlu 1100x700 mm, 2 rovinné vysévače 1600x450 mm od firmy Andrae & Fellgner, jednoduchá reforma Heer (1946 místo ní dvojitá reforna Andrae & Fellgner), sací filtr s 12 hadicemi, autokap se 4 hadicemi, smirkový šrotovník prům. 500 mm od firmy Leopold Kašpar Sternberg, otevřené zásobníky, kapsové výtahy a spádové trubky. V 3. - nejvyšším -podlaží byla většina zařízení demontována a je deponována do podkroví nad obytnou částí, na místě se zachovala oválná míchačka se svislým kovovým šnekem Andrae & Fellgner, hranolový vysévač s kovovým síty, doplněný kapsovým výtahem a transmisí a kovovými řemenicemi, násypky, sací filtr, šnekový dopravník.
    Žádná položka není vyplněna
    1946:
    čistírna ve III. patře: automatická váha 50 kg na obilí, silo s kapcitou 1400 q, automatická váha na 5 kg, aspiratér Heer Ober Ebersdorf (500 kg), koukolník 800x450 mm, průchodová loupačka Heer 1050x700 mm, kartáčovka 1400x400 mm, autokap s 6 hadicemi.
    • náhon
    • normální znamení
    • odtokový kanál
    • lednice
    • most, propustek
    Voda byla vedena ke mlýnu náhonem dlouhým cca 650 m z horního toku říčky Liběchovky. Těleso jezu, který ležel západně od mostu na cestě do Vrabcova, zcela zaniklo. Jeho poloha je patrrná pouze díky reliktům dnes již zaneseného přilehlého náhonu, který procházel dnešním parčíkem a naproti mlýnu se lomil a procházel pod silnicí.
    U mlýna je zachována pískovcovými kvádry vyzděná velká lednice po celé délce návodní stěny staršího křídla mlýnské budovy a ukončená na odtokové straně tělesem mostu (původně dřevěného), který zpřístupňuje průjezd do dvora mlýnské usedlosti. Pod mostem vede odtokový kanál z lednice. Zdivo mostu je z pískovcových kvádrů a tvoří jej jeden oblouk se segmentovou klenbou.
    Odtokový kanál vede pod mostem z lednice, délka asi 1 km. Odtokový kanál je současně náhonem mlýna a pily č. 8 v Zakšíně. Přemostění kanálu pro hlavní silnici Česká Lípa - Mělník je již novodobé železobetonové.
    Vpravo od vstupního otvoru ve 2. podlaží je ukotvena železná skoba cejchu a vyrýsovaný trojúhelník, označující úroveň, od které byla odměřována vodní hladina. Na skobě je vyražen špatně čitelný nápis "18 F.L. 77" (Ferdinand Laske).
    Typvodní kolo na vrchní vodu
    StavZaniklý
    Výrobce
    PopisV roce 1930 měl mlýn 2 kola na vrchní vodu, hltnost 0,216 m3/s, spád 3,4 m, výkon 6,8 HP
    Krátce po roce 1930 redukováno na 1 kolo rozetové konstrukce, výkon 5 HP (6 HP), prům. 3,3 m, šířka 2 m
    Typvodní kolo na vrchní vodu
    StavZaniklý
    Výrobce
    PopisV roce 1930 měl mlýn 2 kola na vrchní vodu, hltnost 0,216 m3/s, spád 3,4 m, výkon 6,8 HP
    Krátce po roce 1930 redukováno na 1 kolo rozetové konstrukce, výkon 5 HP (6 HP), prům. 3,3 m, šířka 2 m
    Typelektrický motor
    StavNezjištěn
    VýrobceSiemens
    Popis1946: 4 elektromotory
    1) výkon 11 HP pro čistírnu
    2) výkon 15 HP pro stolice
    3) výkon 1 HP pro výtahy
    4) výkon 7 HP pomocný
    Typelektrický motor
    StavNezjištěn
    VýrobceSiemens
    Popis1946: 4 elektromotory
    1) výkon 11 HP pro čistírnu
    2) výkon 15 HP pro stolice
    3) výkon 1 HP pro výtahy
    4) výkon 7 HP pomocný
    Historické technologické prvky
    • paleční kola, pastorky a cévníky (řemeslný výrobek)
    • transmisní hřídele s řemenicemi (výrobek průmyslový i řemeslný)
    • Válcová stolice s 1 párem rýhovaných válců v litinové skříni
    • Válcová stolice s 2 páry rýhovaných válců v dřevěné skříni
    • Mačkací stolice
    • moučný vysévač | Počet: 1
      • jednoskříňový
      • jednoduchá
      • šneková
      • kapsový výtah | Počet:
      • AutorMinisterstvo financí
        NázevSeznam a mapa vodních děl Republiky československé
        Rok vydání1932
        Další upřesněníLitoměřice, str. 16
        AutorMinisterstvo financí
        NázevSeznam a mapa vodních děl Republiky československé
        Rok vydání1932
        Další upřesněníLitoměřice, str. 16
        AutorMiroslav Kolka
        NázevTechnická zařízení na vodní pohon v Dubé, Doksech a okolí
        Rok vydání2014
        Místo vydáníNárodní památkový ústav, Liberec
        Další upřesněnístr. 70 - 82
        AutorMarkéta Myšková
        NázevMlynářský příběh
        Rok vydání2024
        Místo vydáníDubá
        Další upřesněníDubský zpravodaj Dubáček

        Žádná položka není vyplněna

        Základní obrázky

        Historické mapy

        Plány - stavební a konstrukční

        Historické fotografie a pohlednice

        Současné fotografie - exteriér

        Současné fotografie - exteriér - detaily stavebních prvků

        Současné fotografie - interiér

        Současné fotografie - interiér - detaily stavebních prvků

        Současné fotografie - vodní dílo

        Současné fotografie - technologické vybavení

        Současné fotografie - předměty spojené s osobou mlynáře

        Vytvořeno

        23.1.2016 23:37 uživatelem Helena Špůrová

        Majitel nemovitosti

        Není vyplněn

        Spoluautoři

        Uživatel Poslední změna
        Rudolf (Rudolf Šimek) 5.3.2023 17:55
        doxa (Jan Škoda) 15.10.2024 22:19